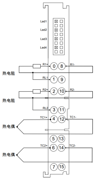
安装与接线


接线图

注:建议传感器线路布线时,远离强干扰线路。